【foxplc 】SCALE找了半天沒找到,你說的是模擬量的規格化吧?

就是在PID控制中用到的?
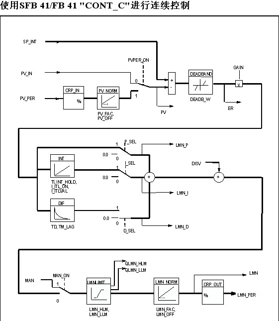
輸入規格化:
可以外設(I/O)或以浮點格式輸入過程變量。CRP_IN功能根據以下公式將PV_PER外設值轉換為介于 -100和 +100 %間的浮點格式值:
PV_NORM功能根據以下公式統一CRP_IN輸出的格式:
PV_NORM的輸出 = (CPR_IN的輸出) * PV_FAC + PV_OFF
PV_FAC的默認值為1,PV_OFF的默認值/為0。
輸出規格化:
使用LMNLIMIT功能可以將操作值限制為所選擇的值。輸入變量超過限制時,信號位會給予指示。
LMN_NORM功能根據以下公式統一LMNLIMIT輸出的格式:
LMN = (LMNLIMIT的輸出) * LMN_FAC + LMN_OFF
LMN_FAC的默認值為1,LMN_OFF的默認值為0。
也可以得到外設格式的操作值。CPR_OUT功能根據以下公式將浮點值LMN轉換為外設值:
LMN_PER=(LMN*27648)/100